シーケンス図におけるインタロックの基礎知識まとめ

電気・制御設計における「シーケンス」

工場などの設備や家電製品を、あらかじめ決められた順序に従って動作させる制御をシーケンス制御と呼ぶ。

概要

「ボタンを押したら、まずランプが点き、3秒後にモーターが回る」といった
一連の動作のルールを指す。

  • リレーシーケンス: 電磁継電器(リレー)を組み合わせて回路を構成する、物理的な配線による制御。
  • PLC(プログラマブルロジックコントローラ): プログラムによって制御を行う現代の主流方式。
  • シーケンス図: 制御の流れを視覚的に表現した図面。

シーケンス図の読み方の基本

シーケンス図を読むには、使用される図記号の意味やシーケンス図の基本的な約束を知る必要がある。
図記号を見ただけでどのような機器が使われているのかイメージできれば、動作も理解しやすくなる。

読み方の具体例

①シーケンス図に目を通す場合、基本的に動作の1番初めから順に見ていく。
 縦描きのシーケンス図の場合、動作が左から右に向かって進むかため、初めに左上に注目する。

②上回路では、左上には押しボタンスイッチのメーク接点があることがわかる。
 次にこの押しボタンスイッチを押したらどうなるかを考えてみる。

押しボタンスイッチを押すと電磁リレーのコイルに電流が流れ
電磁リレーが励磁することがわかる。
そこで電磁リレーRの接点の位置を確認する。このとき、図中に位置参照方式による
電磁リレーの接点の位置が表に示されていれば、簡単に接点の位置を見つけ出すことが可能となる。

③電磁リレーの接点を見つけたら、それらが作動したときに電流がどのように流れ
 次に何が作動するのかを考える。上図回路では、電磁リレーのメーク接点R-m2が閉じると
 表示灯RLが点灯すること
がわかる。

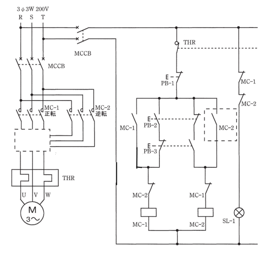
インタロック図の回路

図:インタロック回路

ステップ動作内容
動作①押しボタンスイッチBS-Aを押す
動作②電磁リレーR1が励磁する
動作③R1-m1が閉じ、R1が自己保持する
R1-m2が閉じ、表示灯L1が点灯する
R1-bが開く
・この状態で押しボタンスイッチBS-Bを押しても、電磁リレーR2は作動しない

上図のような2組の自己保持回路で、各電磁リレーのブレーク接点を他方の電磁リレーのコイルに接続すると
スイッチを先に押した方の自己保持回路だけ作動し、後からスイッチを押した回路は作動しない。
他方の動作を禁止するような回路をインタロック回路と呼ぶ。

インタロック回路は複数の関連する装置間で
同時に作動しては不都合が生じる場合などに用いられる回路のこと。

名無し管理事務所

Recent Posts

三菱製SOG(D801-CL)の取扱方法まとめ

SOG(方向性地絡継電器)につ…

2日 ago

接地工事の施設方法備忘録

接地抵抗についての概略 接地抵…

3日 ago

感電と人体の反応まとめ

感電と人体の関係性の概略 感電…

3日 ago