目次
電流トリップ補助箱(MG-X1)の役割

電流トリップ(引き外し)方式の遮断器を用いる時
地絡継電器(HGRやDGR)を組合せて電路を保護するために使用される
※地絡継電器の多くが電圧引き外し方式であり、電流トリップ補助箱を用いなければ
遮断器の引き外しを行う事ができないため
電流トリップ補助箱(MG-X1)の型式と性能
型式

性能

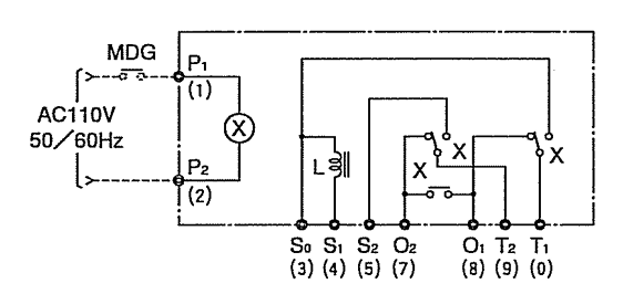
電流トリップ補助箱(MG-X1)の内部接続図

配線図の補足
●MDGはMDG型地絡方向継電器のこと
●地絡方向継電器からの出力信号によってMDG a接点が閉路し
VT2次側より引き込んでいるAC110Vによってリレー X が作動する。
S1、S2にAC100Vを印加すると
S1にあるコイルLのリアクタンスによって電流を抑えることができる。
リレーXによってS1はT1に、S2はT2にへと出力されて、トリップ信号となる。
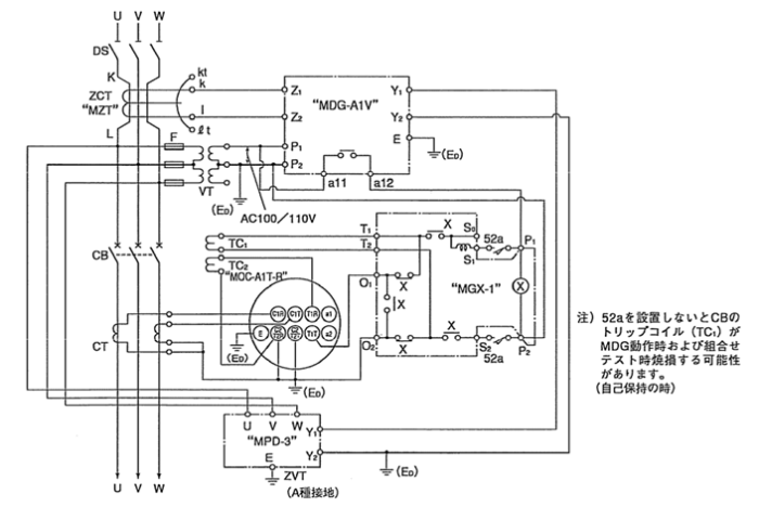
電流トリップ補助箱(MG-X1)の外部接続例

実務での体験談
VCBによる52a接点が電流引き外し方式のVCBにはない場合が多い(伝聞のため、エビデンスなし)
DGRが自己保持形式の場合
単体試験を実施すると試験後も電流が流れ続けてしまい
トリップコイルが焼損する危険性がある。
年次点検時の電流トリップ補助箱(MG-X1)への主な疑問点と注意点

疑問点
- VCB52aの有無はどこで確認するのか→取説を見るのが最適解だが年次のたびに調べるのは面倒くさい
注意点
- 補助トリップ箱に必要な電源電圧P1-P2とS1-S2のAC100Vは
VCBより上流のVTor、VCBの下流である変圧器2次側から供給されているのか現場によって異なるので
注意が必要。
参考資料
引用:MGX-1 電流トリップ補助箱 取り扱い説明書
chrome-extension://efaidnbmnnnibpcajpcglclefindmkaj/http://toolbiru.web.fc2.com/denki/mitubusi-mgx-1.pdf

コメント